您现在的位置: 首页 >> 答疑变更 >> 安徽公共资源交易集团项目管理有限公司 >> 货物
一、原公告主要信息
原项目名称: 工投高新智谷一期智能化工程
原项目编号: 2022BFGAZ01353
原公告日期: 2022年06月28日
二、公告内容(更正事项、内容及日期等)
工投高新智谷一期智能化工程 补疑2
项目编号:2022BFGAZ01353
一、
投标人疑问内容回复
1.投标人认证:2.投标人具有国内依法登记注册的行业协会(或学会)颁发的信息安全服务资质认证证书,其中:
1) 服务资质为软件安全开发服务一级的,得 1 分;
2) 服务资质为软件安全开发服务二级的,得 0.5 分;
本项满分 1 分。
事实依据:信息安全服务资质认证证书包含专业有信息系统安全集成类、安全运维类、风险评估类、应急处理类、软件安全开发类、灾难备份与恢复类、工业控制安全类、网络安全审计类,而本项为智能化工程项目,建设内容不仅仅包含软件开发,仅以软件安全开发作为评审因素,具有一定的倾向性,存在控标的嫌疑,而信息安全服务资质认证证书一级资质为最高级别,申报要求严格,社会上具有一级的企业单位大多为厂商或者大的集成施工单位,而大多具有此资质的企业多为二级或三级,条件设置过高容易对其他有实力的供应商造成歧视或差别对待,为维护市场公平公正的竞争环境,建议增加符合项目情况专业及调整专业的等级。
建议修改: 投标人认证:2.投标人具有国内依法登记注册的行业协会(或学会)颁发的信息安全服务资质认证证书,其中:
1)服务资质为软件安全开发服务、信息系统安全集成、安全运维类、风险评估类或应急处理类二级及以上的,得 1 分;
2)服务资质为软件安全开发服务、信息系统安全集成、安全运维类、风险评估类或应急处理类三级的,得 1 分,得 0.5 分;
本项满分 1 分。
答:不予修改,按招标文件执行。理由如下:
a、本项目涉及智能化各系统需要和集团智慧园区平台进行系统对接;
b、本次建设项目部分子系统需要进行软件开发,包括但不仅限于以下:
(1)出入口控制系统(管理软件)
(2)停车场管理系统(停车场管理软件)
(3)电子巡更系统(管理软件)
(4)建筑设备管理系统(管理软件)
(5)建筑能耗监测系统(建筑能耗计量管理系统软件)
(6)车位引导系统(停车引导管理软件)
(7)室外广播系统(系统管理软件)
以上事实说明,本项目投标人具备软件开发服务能力更能服务项目建设,符合项目实际需求,设置合理。
2.人员配备:1.本项目拟任项目经理(项目负责人) 具有高级工程师及以上职称(通信与广电工程类专业或机电工程专业或建筑电气类专业),得 2 分。
事实依据:通信与广电工程类专业或机电工程专业或建筑电气类专业多为建造师专业,而本项目为智能化工程,建议增加与项目相关的一些专业。如计算机、电子信息、信息技术等。
建议修改:1.本项目拟任项目经理(项目负责人) 具有高级工程师及以上职称(通信与广电工程类专业或机电工程专业或建筑电气类专业或计算机、电子信息工程、信息技术等),得 2 分。
答:计算机专业、电子信息工程专业、信息技术专业符合本条要求。
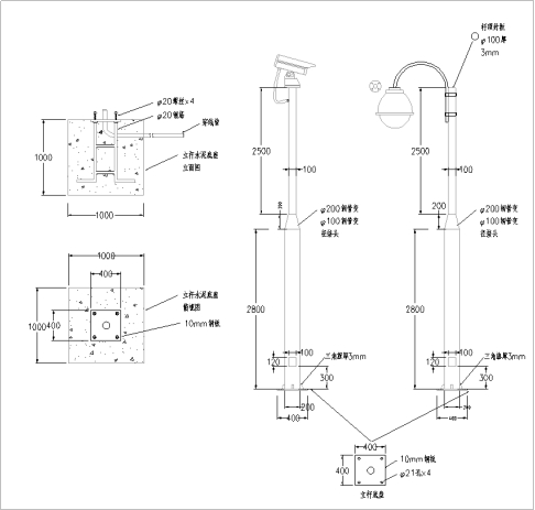
3.投标人具有国内依法登记注册的行业协会 (或学会)颁发的信息通信建设企业服务能力证书(其中服务能力类别为信息通信网络系统集成企业服务能力),其中:
1)服务能力为甲级的, 得 1 分;
2)服务能力为乙级的, 得 0.5 分;
本项满分 1 分。
事实依据:信息通信建设企业服务能力证书为中国通信企业协会颁发,此证书多为通信企业具备,以特定行业性质排斥其他潜在投标单位,明显具有倾向性。建议将此项修改为与项目相关的信息技术服务标准符合性证书(运行维护服务领域)。
建议修改:3.投标人具有国内依法登记注册的行业协会 (或学会)颁发的信息技术服务标准符合性证书(运行维护服务领域),其中:
1)服务能力为二级及以上的, 得 1 分;
2)服务能力为三级的, 得 0.5 分;
本项满分 1 分。
答:不予修改,按招标文件执行。理由如下:
信息通信建设企业服务能⼒证书是证明企业具备从事信息通信系统集成的能力。本项目包括
1)综合布线系统;
2)计算机网络系统;
3)IT机房等通信网络建设内容;
该设置符合项目实际需求。
4.招标文件第43页2.2.3(1)商务评分标准-投标人认证-第2条款规定:
投标人具有国内依法登记注册的行业协会(或学会)颁发的信息安全服务资质认证证书,其中:1)服务资质为软件安全开发服务一级的,得1分;2)服务资质为软件安全开发服务二级的,得0.5分;本项满分1分。
质疑事项:
本项目为智能化工程招标不属于信息化工程,因此在本项目中要求“软件安全开发服务”明显要求过高且与项目无关。“软件安全开发服务”资质认证是对软件开发方的基本资格、管理能力、技术能力和软件安全过程能力等方面进行评价,是衡量中标人的软件安全开发服务资格和能力的尺度。而本项目涉及软件部分系统均由中标人联系专业软件厂家进行安装部署调试,并非中标人自行开发,智能化单位主要负责软件部分的绑点测试施工,主要是对智能化公司软件集成能力的考验。
同时,我司在查阅“合肥工投”近期的招标项目:如“合肥金融广场C地块智能化系统及D地块监控工程(招标编号:2022BFFAZ00845)”、“合肥智慧产业园B区一期智能化(招标编号:2021BFFAZ03038)”、“工投蜀山慧谷环境产业园智能化(招标编号:2021BFFAZ02396)”等项目的“投标人认证”评分办法中,均没有出现对投标人此证书的要求。
事实依据:
依据《中华人民共和国招标投标法实施条例》第三十二条(二)款规定:“设定的资格、技术、商务条件与招标项目的具体特点和实际需要不相适应或者与合同履行无关;”。
本评分办法要求提供软件安全开发资质证书明显违反了招标投标法实施条例内容,使得本次招标项目失去了“公平、公开、公正”的原则,建议贵单位重新审核相关内容,修改或者删除不符合标准、具有明显倾向性或违反招投标相关法律的不合理条件。
质疑请求:
根据本项目招标文件相关内容和实际需求,涉及大量对软件安全集成的内容,因此建议修改为:“投标人具有中国网络安全审查技术与认证中心颁发的信息安全服务资质认证证书,其中服务资质为信息系统安全集成一级的,得1分,满分1分”。
答:不予修改,按招标文件执行。详见问题1回复。
5.招标文件第44页2.2.3(1)商务评分标准-投标人认证-第3条款规定:
投标人具有国内依法登记注册的行业协会(或学会)颁发的信息通信建设企业服务能力证书(其中服务能力类别为信息通信网络系统集成企业服务能力),其中:1)服务能力为甲级的,得1分;2)服务能力为乙级的,得0.5分;本项满分1分。
质疑事项:
本项目为智能化工程招标不属于通信信息网络建设工程,因此在本项目中要求“信息通信建设企业服务能力证书”明显要求过高且与项目无关。
①本项目为智能化类项目,包含的都是智能化子系统,而本评分细则要求的“信息通信建设企业服务能力”是通信类证书,是对“信息通信网络系统集成企业、信息通信建设监理企业、信息通信用户管线建设企业从事工程建设服务能力和水平的综合评价”,该能力证书对智能化企业的项目实施能力无法进行有效的衡量,不符合本项目类型特点;
②“信息通信建设企业服务能力”为通信类证书,通过中国通信企业协会官网查询发现省内外主流智能化公司皆不具备,仅有中通服等通信运营商旗下企业具备,具有限制性。
同时,我司在查阅“合肥工投”近期的招标项目:如“合肥金融广场C地块智能化系统及D地块监控工程(招标编号:2022BFFAZ00845)”、“合肥智慧产业园B区一期智能化(招标编号:2021BFFAZ03038)”、“工投蜀山慧谷环境产业园智能化(招标编号:2021BFFAZ02396)”等项目的“投标人认证”评分办法中,均没有出现对投标人此证书的要求。
事实依据:
依据《中华人民共和国招标投标法实施条例》第三十二条(二)款规定:“设定的资格、技术、商务条件与招标项目的具体特点和实际需要不相适应或者与合同履行无关;”。
本评分办法要求提供信息通信建设企业服务能力证书明显违反了招标投标法实施条例内容,使得本次招标项目失去了“公平、公开、公正”的原则,建议贵单位重新审核相关内容,修改或者删除不符合标准、具有明显倾向性或违反招投标相关法律的不合理条件。
质疑请求:
根据本项目招标文件相关内容和实际需求,软件集成占比较高,涉及大量对软件集成的内容,因此建议修改为:“投标人具有SPCA(或CMMI)软件能力成熟度证书,其中:1)五级的,得1分;2)四级的,得0.5分;本项满分1分。
答:不予修改,按招标文件执行。详见问题3回复。
6.【清单】厂房智能化设备清单汇总-最终版-室外广播材料清单-15W广播扬声器(草坪音箱)的技术参数:
为保证音响质量以及使用寿命,所投设备厂家具有“一种防潮防腐蚀防氧化的音圈”的实用新型证明文件以保证产品具有防潮防腐蚀防氧化的音圈
质疑事项:
技术参数要求“所投设备厂家具有“一种防潮防腐蚀防氧化的音圈”的实用新型证明文件”具有严重的倾向性,经过市场调研和查询,满足该条件的设备厂家有且仅有“连云港韵至电子有限公司”和“广州市迪士普音响科技有限公司”两家,明显违反了《中华人民共和国招标投标法实施条例》“第三十二条 招标人不得以不合理的条件限制、排斥潜在投标人或者投标人”的规定。
事实依据:
依据《中华人民共和国招标投标法实施条例》第三十二条(五)款规定:“限定或者指定特定的专利、商标、品牌、原产地或者供应商;”。
本参数设置明显违反了招标投标法实施条例内容,使得本次招标项目失去了“公平、公开、公正”的原则,建议贵单位重新审核相关内容,修改或者删除不符合标准、具有明显倾向性或违反招投标相关法律的不合理条件。
证明资料如下:
质疑请求:
删除“为保证音响质量以及使用寿命,所投设备厂家具有“一种防潮防腐蚀防氧化的音圈”的实用新型证明文件以保证产品具有防潮防腐蚀防氧化的音圈”参数要求。
答:此条修改为“为保证音响质量以及使用寿命,所投设备厂家具有“防潮防腐蚀防氧化的音圈”的相应证明文件(中标后提供)。
7.能否提供计价软件版的招标清单。
答:不提供
8.招标文件推荐品牌《合肥工投工业科技发展有限公司建设工程材料、设备品牌库》(A 档)内未列出的系统,其品牌是否由投标单位自行选定,满足招标文件要求的品牌即可?例如:综合布线系统、出入口控制系统、电子巡更系统、建筑设备监控系统、建筑能耗监测系统、UPS电源、停车引导系统、停车场管理系统等。
答:详见第28条回复。
9.
答:不予修改,按招标文件执行。详见问题1回复。
10.
答:不予修改,按招标文件执行。详见问题3回复。
11.
答:不予修改,按招标文件执行。该证书是投标人技术研发实力的综合体现,符合本项目实际需求。
12.投标人认证:2.投标人具有国内依法登记注册的行业协会(或学会)颁发的信息安全服务资质认证证书,其中:
1)服务资质为软件安全开发服务一级的,得 1 分;
2)服务资质为软件安全开发服务二级的,得 0.5 分;
本项满分1分。
事实依据:工投高新智谷项目为智能化工程项目,根据本次项目的主要建设内容可了解,不止包含了软件内容的建设,还包含了大量的硬件设施。评分项中仅以软件安全开发作为加分项,太过片面。经中国网络安全审查技术与认证中心查询可知,业务共包含:安全集成服务、安全运维服务、风险评估服务、应急处理服务、软件安全开发、灾难备份与恢复服务、工业控制安全服务、网络安全审计服务8个业务。而安全集成服务、安全运维服务、风险评估服务、应急处理服务同样与项目相符合。
建议修改:投标人认证:2.投标人具有国内依法登记注册的行业协会(或学会)颁发的信息安全服务资质认证证书,其中:
1)服务资质为软件安全开发服务、安全集成服务、安全运维类、风险评估类或应急处理类二级及以上的,得 1 分;
2)服务资质为软件安全开发服务、信息系统安全集成、安全运维类、风险评估类或应急处理类三级的,得 1 分,得 0.5 分;
本项满分 1 分。
答:不予修改,按招标文件执行。详见问题1回复。
13.投标人业绩:2017 年 1 月 1 日(以验收时间为准) 以来, 投标人在中华人民共和国境内(不含港澳台) 具有公共建筑的智能化工程项目业绩,且单个合同总金额不少于1800 万元, 满足以上要求的每个业绩得 3 分。
注:1.此项满分9分,资格审查业绩不得分。2.公共建筑是指办公建筑(包括写字楼、政府部门办公室),商业建筑(如商场、金融建筑),旅游建筑(如酒店、 娱乐场所),科教文卫建筑(包括文化.教育、科研、医疗、卫生、体育建筑),通信建筑(如邮电、通讯、数据中心、广播用房),交通运输类建筑(如机场、高铁站、火车站、汽车站、冷藏库),工业园区以及其他(如派出所、仓库、拘留所)。
3.投标文件中须提供业绩证明材料作为评审依据,业绩证明材料要求详见“附录3资格审查条件(业绩最低要求)”。
事实依据:本项目合同估算价1800万,加分项业绩却要求不少于1800万元,设置明显不合理,属于擅自提高采购标准。根据政府采购法第七十一条采购人、采购代理机构有下列情形之一的,责令限期改正,给予警告,可以并处罚款,对直接负责的主管人员和其他直接责任人员,由其行政主管部门或有关机关给予处分,并予通报:(二)擅自提高采购标准;(三)以不合理的条件对供应商实行差别待遇或者歧视待遇的。建议保持与资格条件业绩设置一致。将业绩金额调整至1200万。
建议修改:投标人业绩:2017 年 1 月 1 日(以验收时间为准) 以来, 投标人在中华人民共和国境内(不含港澳台) 具有公共建筑的智能化工程项目业绩,且单个合同总金额不少于1200 万元, 满足以上要求的每个业绩得 3 分。
注:1.此项满分9分,资格审查业绩不得分。2.公共建筑是指办公建筑(包括写字楼、政府部门办公室),商业建筑(如商场、金融建筑),旅游建筑(如酒店、 娱乐场所),科教文卫建筑(包括文化.教育、科研、医疗、卫生、体育建筑),通信建筑(如邮电、通讯、数据中心、广播用房),交通运输类建筑(如机场、高铁站、火车站、汽车站、冷藏库),工业园区以及其他(如派出所、仓库、拘留所)。
3.投标文件中须提供业绩证明材料作为评审依据,业绩证明材料要求详见“附录3资格审查条件(业绩最低要求)”。
答:详见本公告变更部分。
14.人员配备:1.本项目拟任项目经理(项目负责人) 具有高级工程师及以上职称(通信与广电工程类专业或机电工程专业或建筑电气类专业),得 2 分。
事实依据:该项目为智能化建设项目,对项目负责人的要求应与项目情况匹配,建议将项目负责人专业在原来基础上增加与智能化相关的专业。
建议修改:1.本项目拟任项目经理(项目负责人) 具有高级工程师及以上职称(通信与广电工程类专业或机电工程专业或建筑电气类专业或计算机、电子、通信、自动化等),得 2 分。
答:计算机专业、电子专业、通信专业、自动化专业符合本条要求。
15.人员业绩:1.2017 年 1 月 1 日( 以验收时间为准) 以来, 本项目拟任项目经理(项目负责人)在中华人民共和国境内(不含港澳台) 具有公共建筑的智能化工程项目业绩(须在该业绩中担任项目经理或项目负责人) , 且单个合同总金额不少于 1800 万元, 满足以上要求的每个业绩得 2分, 满分 4 分。
2.2017 年1月1 日(以验收时间为准)以来,本项目拟任技术负责人在中华人民共和国境内(不含港澳台)具有公共建筑的智能化工程项目业绩(须在该业绩中担任项目经理或项目负责人或技术负责人),且单个合同总金额不少于1800 万元,得2分,满分 2 分。
事实依据:本项目合同估算价1800万,人员业绩却要求不少于1800万元,设置明显不合理,属于擅自提高采购标准。根据政府采购法第七十一条采购人、采购代理机构有下列情形之一的,责令限期改正,给予警告,可以并处罚款,对直接负责的主管人员和其他直接责任人员,由其行政主管部门或有关机关给予处分,并予通报:(二)擅自提高采购标准;(三)以不合理的条件对供应商实行差别待遇或者歧视待遇的。建议保持与资格条件业绩设置一致。将业绩金额调整至1200万。
建议修改:人员业绩:1.2017 年 1 月 1 日( 以验收时间为准) 以来, 本项目拟任项目经理(项目负责人)在中华人民共和国境内(不含港澳台) 具有公共建筑的智能化工程项目业绩(须在该业绩中担任项目经理或项目负责人) , 且单个合同总金额不少于 1200 万元, 满足以上要求的每个业绩得 2分, 满分 4 分。
2.2017 年1月1 日(以验收时间为准)以来,本项目拟任技术负责人在中华人民共和国境内(不含港澳台)具有公共建筑的智能化工程项目业绩(须在该业绩中担任项目经理或项目负责人或技术负责人),且单个合同总金额不少于1200 万元,得2分,满分 2 分。
答:详见本公告变更部分。
16.评分办法—投标人认证—投标人具有国内依法登记注册的行业协会(或学会)颁发的信息通信建设企业服务能力证书(其中服务能力类别为信息通信网络系统集成企业服务能力),其中;
1)服务能力为甲级的,得1分;
2)服务能力为乙级的,得0.5分;本项满分1分。
本项目“工投高新智谷一期智能化工程”为智能化工程招标不属于通信信息网络建设工程,因此在本项目中要求“信息通信建设企业服务能力证书”明显要求过高且与项目无关,明显违反了国务院第613号令《中华人民共和国招标投标法实施条例》“第三十二条招标人不得以不合理的条件限制、排斥潜在投标人或者投标人”。以及《中华人民共和国政府采购法实施条例》第二十条:设定的资格、技术、商务条件与采购项目的具体特点和实际需要不相适应或者与合同履行无关的,属于以不合理的条件对供应商实行差别待遇或者歧视待遇。
根据本项目招标文件相关内容和实际需求,涉及大量对软硬件后期维护的内容,建议修改为:投标人具有经国家认证认可监督管理委员会认可的认证机构颁发的信息技术服务运行维护证书,得1分,满分1分”。
上述两个证书在其它项目同时被质疑过并同意修改及删除;如下图
答:不予修改,按招标文件执行。详见问题3回复。
17.在商务及技术文件、投标人荣誉或奖项第二条2.投标人获得省级及以上认定企业技术中心证书,得2分,此项满分2分。
现省级企业研究院证书与省级高新技术企业研究开发中心证书都高于省级企业技术认证证书,是否也满足此评分项得分?
答:不予修改,按招标文件执行。该证书是投标人技术研发实力的综合体现。符合本项目实际需求。
18.招标文件商务评分标准中投标人认证:“3.投标人具有国内依法登记注册的行业协会 (或学会)颁发的信息通信建设企业服务能力证书(其中服务能力类别为信息通信网络系统集成企业服务能力),其中:1)服务能力为甲级的,得1分;2)服务能力为乙级的,得0.5分;本项满分1分。”
疑问:
本项目为电子智能化类项目,包含十几个智能化子系统,而本评分标准要求的“信息通信建设企业服务能力”是通信类证书,是对“信息通信网络系统集成企业、信息通信建设监理企业、信息通信用户管线建设企业从事工程建设服务能力和水平的综合评价”,不符合本项目类型特点;
“信息通信建设企业服务能力”为通信类证书,通过中国通信企业协会官网查询发现省内外主流智能化公司皆不具备,仅有中通服等通信运营商旗下企业具备,具有极强的限制性。
中国通信企业协会官网查询结果如下:
http://www.tzr.org.cn/iisp/enterpriseQualificationForeign

参考近期同类型项目如“中国(合肥)国际智能语音产业园一期孵化园B5、6、7、8号楼智能化项目”招标活动中已通过补疑将“信息通信建设企业服务能力证书(其中服务能力类别为信息通信网络系统集成企业服务能力)”相关要求删除,如下图所示。
本次项目招标存在同样的情况。
法律依据:
本项评分细则违背了《中华人民共和国招标投标法实施条例》第三十二条 招标人不得以不合理的条件限制、排斥潜在投标人或者投标人。招标人有下列行为之一的,属于以不合理条件限制、排斥潜在投标人或者投标人:(二)设定的资格、技术、商务条件与招标项目的具体特点和实际需要不相适应或者与合同履行无关;
建议:本项修改为与本项目特点相关且近期智能化招标常用的细则,如“投标人具备中国电子信息行业联合会颁发的信息系统建设和服务能力等级证书,达到优秀级的,得1分,满分1分。”
答:不予修改,按招标文件执行。详见问题3回复。
19.经过对招标材料中图纸、工程量清单复核,发现部分设备的数量在图纸和工程量清单中差异较大,具体如下:
A1#、A2#楼红外网络半球摄像机:工程量清单数量130个,图纸数量140个;
A1#、A2#楼巡更点:工程量清单数量86个,图纸数量90个;
室外400万高空抛物监控摄像机:工程量清单数量51个,图纸数量35个;
A3#楼空气压差开关:工程量清单数量6个,图纸数量1个;
A3#楼液位开关:工程量清单数量2个,图纸数量0个;
A1A2#、B2#、B8#、B9#楼建筑设备监控系统网关:工程量清单数量1套,图纸数量每个单体楼各1套,共4套;
疑问:以上图纸和工程量清单数量差异较大的情况,数量以哪个为准?
答:经复核,清单工程量无误,以工程量清单数量为准,中标后按图纸施工。
20.工程量清单中UPS配套蓄电池数量与UPS技术参数描述存在矛盾,具体如下:
一类高层A1#A2#B2#清单中序号96、117项及二类高层A5#B8#B9#清单中序号46、98、152项:15KVA UPS主机的参数中要求“UPS电池调节范围满足:32-40单节可调。”,配置蓄电池节数却是28节,不在可调范围内;
地库清单中序号73项:25KVA UPS主机的参数中“调节范围满足:32-40单节可调。”蓄电池节数是47节,不在可调范围内;
疑问:
以上蓄电池数量配置与UPS参数要求不符的情况是否存在问题,如有问题请明确如何调整?
答:取消UPS主机此条描述,UPS主机中电池可调节数量根据实际电池所配数量确定。
21.招标文件P97页,“接入方式:工业科技智慧园区管理平台与各子系统对接接入方式应满足下表中的要求”,表中的要求描述与清单实际配置相矛盾,具体如下:
车辆管理系统:停车设备要求“支持远程状态监控;支持异常告警;支持分流管理;支持园区车位号和车牌号搜索、定位;支持违规停车识别;支持车位引导;支持车牌号寻车;”以上功能要求停车引导系统采用视频探测配置,但工程量清单、技术清单及图纸中的停车引导均采用超声波车位探测器,不能满足上述表中的功能接入要求;
电子巡更系统:软件系统及巡更器的要求描述需要配置的是在线式巡更系统,但工程量清单、技术清单和图纸中的巡更系统均为离线式,不能满足上述表中的功能接入要求;
疑问:
以上招标文件的接入功能要求与清单、图纸的实际配置相矛盾,是否清单配置有误,如有误,请明确应如何调整?
答:配置和数量不得低于图纸和清单要求,中标单位自行考虑相应风险,确保满足后面数据接入大平台,中标后不因此增加任何费用。
22.招标文件P94页,“第五章 供货要求”中:“补充说明:B1#楼企业服务中心目前已完成室内智能化部分工程,本次招标范围包括 B1#楼室内智能化与整个园区智能化的衔接工程内容,保证 B1#已建智能化与整个园区智能化的兼容,满足使用功能要求。”
疑问:
为确保B1#楼室内智能化与整个园区智能化的衔接工程顺利实施,保证B1#已建智能化与整个园区智能化的兼容,请明确B1#楼企业服务中心目前已完成室内智能化工程内容包括哪些智能化子系统,以及这些子系统的产品品牌选用情况。
答:已提供B1智能化图纸,投标人综合考虑相应风险,保证 B1#已建智能化与整个园区智能化的兼容,满足使用功能要求。
23.“商务评分标准”的“投标人认证”中要求“投标人具有国内依法登记注册的行业协会(或学会)颁发的信息安全服务资质认证证书,其中:1)服务资质为软件安全开发服务一级的,得 1 分; 2)服务资质为软件安全开发服务二级的,得 0.5 分;本项满分 1 分。”
质疑理由:本项目为智能化工程招标不属于信息化工程,因此在本项目中要求“软件安全开发服务”明显要求过高且与项目无关。本项目涉及软件部分系统均由中标人联系专业软件厂家进行安装部署调试,并非中标人自行开发,智能化单位主要负责软件部分的绑点测试施工,主要是对智能化公司软件集成能力的考验。要求提供软件开发资质证书明显违反了国务院第613号令《中华人民共和国招标投标法实施条例》“第三十二条招标人不得以不合理的条件限制、排斥潜在投标人或者投标人”。建议删除或修改。
答:不予修改,按招标文件执行。详见问题1回复。
24.“商务评分标准”的“投标人认证”中要求“投标人具有国内依法登记注册的行业协会(或学会)颁发的信息通信建设企业服务能力证书(其中服务能力类别为信息通信网络系统集成企业服务能力),其中:1)服务能力为甲级的,得 1 分;2)服务能力为乙级的,得 0.5 分;本项满分 1 分。”
质疑理由:本项目为智能化工程招标不属于通信信息网络建设工程,因此在本项目中要求“信息通信建设企业服务能力证书”明显要求过高且与项目无关,明显违反了国务院第613号令《中华人民共和国招标投标法实施条例》“第三十二条招标人不得以不合理的条件限制、排斥潜在投标人或者投标人”,具有明显倾向于通信类企业的嫌疑,意图屏蔽其他潜在投标人。建议删除或修改。
答:不予修改,按招标文件执行。详见问题3回复。
25.“商务评分标准”的“人员配备”中要求“本项目拟任项目管理人员具有智能化系统工程师(中级)或网络信息安全工程师(中级)证书的,得 1 分;本项目拟任项目管理人员具有智能化系统工程师(高级)或注册信息安全工程师(CISP)或网络信息安全工程师(高级)证书的,得 2 分。”
质疑理由:本项目属于智能化施工项目,要求项目经理具有相关资格证书及项目业绩已经可以证明其专业性和经验丰富性,此处却拿与本项目无关的人员证书作为加分项,具有屏蔽其他潜在投标人的嫌疑。建议删除或修改。
答:详见本补疑变更部分。
26.“商务评分标准”的“投标人荣誉或奖项”中要求“投标人获得省级及以上认定企业技术中心证书,得 2 分,此项满分 2 分。”
质疑理由:企业技术中心是对投标人的有自主产品技术生产和研发能力的证明,和本项目中采购第三方厂家成熟的智能化产品配套安装毫无关系,且该证书是投标人的资质证书,不能作为投标人荣誉或奖项,把此项作为投标人荣誉或奖项明显具有排他性。且不符合合肥市建设工程货物服务项目评标办法实施导则要求。建议删除或修改。
答:不予修改,按招标文件执行。该证书是投标人技术研发实力的综合体现。符合本项目实际需求。
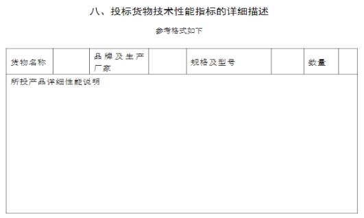
27.本次项目招标工程量清单中没有要求体现核心产品的品牌、型号、生产厂家,
但在招标文件的投标文件格式部分,“第八部分、投标货物技术性能指标的详细描述”要求提供货物名称、品牌及生产厂家、规格及型号等;
请招标人明确,本次投标所投产品是否都需要明确品牌、生产厂家、规格及型号?
答:需要。本项目涉及到核心产品的品牌、型号,投标人在投标文件格式的“第八部分、投标货物技术性能指标的详细描述”中体现,评标委员根据投标人提供情况按“技术评分标准”中“品牌评审”要求进行综合评审:
本次项目核心产品如下表:
| 系统名称
|
核心产品
|
| 信息网络系统
|
交换机、防火墙、无线控制器、入侵防御系统、全网管理系统、应用控制网关、无线AP设备
|
| 安防监控系统
|
摄像机、磁盘阵列柜、网络视频存储服务器、中心管理服务器、视频综合处理器、46"LCD液晶显示屏
|
| 出入口控制系统
|
出入口控制系统服务器、单门门禁控制器、人脸识别速通门、人脸识别屏组件
|
| 停车场管理系统
|
快速道闸、高清识别仪、语音显示屏
|
| 建筑设备监控系统
|
DDC控制器、网关、室外温湿度传感器、水管温度传感器、水管压力传感器
|
| 建筑能耗监测系统
|
能耗数据采集器、电力系统监控网关
|
| 车位引导系统
|
超声波车位探测器、节点控制器、中央控制器
|
| 室外广播系统
|
15W广播扬声器、240W功率放大器、IP网络监听音箱、矩阵控制器
|
| 机房工程
|
UPS主机、精密空调
|
28.本次智能化建设系统为基础建设+应用系统,但招标文件只有两个系统(安防和网络)有推荐品牌,其他系统均无推荐品牌,经详细的市场调研发现,市场上可提供的产品品牌多且档次参差不齐,可分为高、中、低三个档次,如果选择低端品牌投标将无法保障质保,如果选择中高端品牌,在本项目既无成本优势又无合理的加分,在投标品牌选择上产生困难。
若招标人对投标产品质量档次没有相关要求,可能存在部分投标人故意选择低端产品以次充好,后期会严重影响招标人实际使用,建议在“技术评分标准”部分 增加“品牌评审”的要求。
答:详见本公告变更部分。
29.在招标文件附件中“合肥工投高新智谷一期智能化设计图纸清单-最终版本”
文件中有关于部分产品功能参数要求的描述,但我司不能确认所选产品厂家是否满足招标文件要求,请招标人明确,是否需要提供相关资料证明,如:相关产品检测报告等。
答:需要。相关证明材料(加盖原厂商公章的佐证材料及原厂商出具的授权书、售后服务承诺函等)中标人必须在中标结果公示发布之日起,合同签订前提供给招标人进行审查,若投标人虚假响应、造假或未按要求提供的或拒不提供,招标人有权拒签合同(或解除合同),并上报公共资源交易监督管理部门予以处理。 相关证明材料如下:
| 序号
|
设备名称
|
证书要求
|
| 1
|
设备网-核心交换机
|
1.
支持虚拟化功能,能够将多台物理设备虚拟成一台逻辑设备。
注:提供虚拟化网络操作系统著作权证书
|
| 2
|
无线覆盖网-核心交换机
|
1.
支持硬件健康状态可视化,可以对风扇状态、电源、温度、板载电压进
行监控,尤其是在日常巡查中发现电压异常前兆,可及时处理,避免出现电压异常宕机。
注:提供具有 CNAS 或 CMA 标识的第三方检测机构出具的检测报告,并加盖生产厂商公章。
2.
支持硬件层级双boot,采用两个FLASH芯片存储boot软件(系统引导
程序),实现硬件级boot冗余备份,避免因FLASH芯片故障导致交换机无法启动。
注:提供具有 CNAS 或 CMA 标识的第三方检测机构出具的检测报告,并加盖生产厂商公章。
|
| 3
|
无线AP设备
|
1.
为快速建立高度隔离的安全网络,设备应支持实现AP虚拟化功能,实现
一台AP虚拟为多台AP,分别受不同AC设备独立管理,互不影响。不同虚拟AP之间数据隔离,虚拟AP在AC上不占用AP License。
注:提供具有 CNAS 或 CMA 标识的第三方检测机构出具的检测报告,并加盖生产厂商公章。
|
| 4
|
200万室外周界防范枪式摄像机
|
1.
支持声音报警功能,报警声音类型不小于10种,报警声级及报警次数可
设置。
注:提供具有 CNAS 或 CMA 标识的第三方检测机构出具的检测报告,并加盖生产厂商公章。
2.具备智能报警防干扰功能,当在设定的检测范围内出现光线明暗变化、篮球滚动、狗行走、树摇晃时,不触发报警。
注:提供具有 CNAS 或 CMA 标识的第三方检测机构出具的检测报告,并加盖生产厂商公章。
|
| 5
|
400万高空抛物监控摄像机
|
1.
支持镜头前盖玻璃加热功能,内置温度传感器,当温度低于设定阈值时
,可开启加热片,去除玻璃上的水、冰、雪、雾类附着物,可根据环境温度自动调整加热功率。
注:提供具有 CNAS 或 CMA 标识的第三方检测机构出具的检测报告,并加盖生产厂商公章。
2.
摄像机镜头向上并与地面呈30°倾斜固定,向镜头淋水,水渍会自动
凝结、滑落、摄像机图像画面无明显影响。
注:提供具有 CNAS 或 CMA 标识的第三方检测机构出具的检测报告,并加盖生产厂商公章。
|
| 6
|
15W广播扬声器
|
“为保证音响质量以及使用寿命,所投设备厂家具有“防潮防腐蚀防氧化的音圈”的相应证明文件。
|
30.工程量清单、最高投标限价编制补疑第30条:除机房及车位引导系统的桥架、手孔井、室内外综合管网预埋由总包单位施工,室内桥架及室内外综合管网后期改造在本次招标范围内。但在工程量清单中未见车位引导和管路和桥架。请明示具体型号和数量。
答:此项不单独报价,投标人综合考虑进投标报价,相应费用包含在投标报价内。
31.工作量清单中楼宇自控系统压差开关等设备,在图纸上未显示安装位置,请明示具体安装位置。
答:依据清单及图纸,满足使用要求即可。
32.工程量清单中弱电间接线只预留了模块没有模块配线架,与图纸安装方式不相符,请明示具体安装方式。
答:清单中已配置模块配线架,为清单设备“24口UTP 配线架”。
33.工程量清单中车位引导采用超声波引导模式。但在招标文件接入方式—--车辆管理系统中要求:支持对园区停车设备的远程状态监控、异常告警上传、支持车位占用情况数据化展示、园区车位号和车牌号搜索、定位、车位车辆详情、违法停车管理、分流管理、车位引导、 车牌号寻车功能等。此部分功能为视频引导方式功能要求,和工程量清单中超声波模式有冲突,请明示。
答:按清单与图纸实施,中标单位需无条件满足后面数据接入大平台即可
34.安防监控系统中室外监控立杆无安装大样图,请明示。
答:补充大样图,监控杆样式仅作为示意
35.建筑设备监控系统DDC电源线线缆工程量清单无参数描述,图纸未找到响应规格,请明示具体规格。
答:DDC设备电源线采用WDZ-BYJ-3x2.5。
二、
招标文件变更内容
| 条款号
|
评分因素
|
评分因素权重分值
|
评分标准
|
|
| 2.2.3(1)
|
商务评分标准
|
投标人认证
|
3分
|
1.投标人具有经国家认证认可监督管理委员会认可的认证机构颁发的下列证书之一的,每个得1分,本项满分1分:
1)质量管理体系认证;
2)信息技术服务管理体系认证证书;
3)IT服务管理体系认证证书;
4)ISO27001信息安全管理体系认证证书。 2.投标人具有国内依法登记注册的行业协会 (或学会) 颁发的信息安全服务资质认证证书,其中:
1)服务资质为软件安全开发服务一级的,得1分;
2)服务资质为软件安全开发服务二级的,得0.5分;
本项满分1分。
注:投标文件中须提供证书扫描件作为评审依据,仅记取一个证书得分。“国内依法登记注册”以中国社会组织政务服务平台中“全国社会组织信用信息公示平台”查询结果为准。针对国内依法登记注册的行业协会(或学会)颁发的奖项、荣誉,投标文件中须提供提供该协会在中国社会组织政务服务平台中 “全国社会组织信用信息公示平台 ”查询结果截图;民政部公布的“离岸社团”、“山寨社团” 或中国社会组织政务服务平台中 “全国社会组织信用信息公示平台”公示的“涉嫌非法社会组织”颁发的荣誉、奖励均无效。
3.投标人具有国内依法登记注册的行业协会 (或学会) 颁发的信息通信建设企业服务能力证书(其中服务能力类别为信息通信网络系统集成企业服务能力),其中:
1)服务能力为甲级的,得1分;
2)服务能力为乙级的,得0.5分;
本项满分1分。
注:投标文件中须提供证书扫描件作为评审依据,仅记取一个证书得分。“国内依法登记注册”以中国社会组织政务服务平台中“全国社会组织信用信息公示平台(试运行)”查询结果为准。针对国内依法登记注册的行业协会(或学会)颁发的奖项、荣誉,投标文件中须提供提供该协会在中国社会组织政务服务平台中 “全国社会组织信用信息公示平台 (试运行)”查询结果截图;民政部公布的“离岸社团”、“山寨社团” 或中国社会组织政务服务平台中 “全国社会组织信用信息公示平台(试运行)”公示的“涉嫌非法社会组织”颁发的荣誉、奖励均无效。
|
| 投标人业绩
|
9分
|
2017年1月1日(以验收时间为准)以来,投标人在中华人民共和国境内(不含港澳台)具有公共建筑的智能化工程项目业绩:
1.1300 万元≤单个合同总金额<1800 万元,满足以上要求的每个业绩得2分。
2.单个合同金额≥1800 万元,满足以上要求的每个业绩得3分。
注:1.此项满分9分,资格审查业绩不得分,每个业绩仅计分一次,最多计取3个业绩。
2.公共建筑是指办公建筑(包括写字楼、政府部门办公室),商业建筑(如商场、金融建筑),旅游建筑(如酒店、娱乐场所),科教文卫建筑(包括文化.教育、科研、医疗、卫生、体育建筑),通信建筑(如邮电、通讯、数据中心、广播用房),交通运输类建筑(如机场、高铁站、火车站、汽车站、冷藏库),工业园区以及其他(如派出所、仓库、拘留所)。
3.投标文件中须提供业绩证明材料作为评审依据,业绩证明材料要求详见“附录3资格审查条件(业绩最低要求)”。
|
||
| 人员配备
|
6分
|
1.本项目拟任项目经理(项目负责人)具有高级工程师及以上职称(通信与广电工程类专业或机电工程专业或建筑电气类专业),得2分。
2.本项目拟任项目管理人员具有信息系统项目管理师的,得2分。
3.本项目拟任项目管理人员具有网络信息安全工程师(中级)证书的,得 1 分;本项目拟任项目管理人员具有注册信息安全工程师(CISP)或网络信息安全工程师(高级)证书的,得 2 分。
注:
(1)上述同一人员仅计取一个证书评分,不同人员同一证书不重复计分。
(2)投标文件中提供上述人员的证书扫描件及投标人所属社保机构出具的上述人员2021年9月1日以来任意连续六个月的社保缴费证明(或其他能够证明拟委任的上述人员参加社保的有效证明)材料,上述人员的社会保险的缴纳单位应当是投标人或者投标人不具备独立法人资格的分支机构。
注:社保缴费证明(或社保的有效证明材料)指的是至少含养老保险、医疗保险、工伤保险、失业保险中任意一项即可。
|
||
| 人员业绩
|
6分
|
1.2017年1月1日(以验收时间为准)以来,本项目拟任项目经理(项目负责人)在中华人民共和国境内(不含港澳台)具有公共建筑的智能化工程项目业绩(须在该业绩中担任项目经理或项目负责人),且单个合同总金额不少于1800万元,满足以上要求的每个业绩得2分,满分4分。
2.2017年1月1日(以验收时间为准)以来,本项目拟任技术负责人在中华人民共和国境内(不含港澳台)具有公共建筑的智能化工程项目业绩(须在该业绩中担任项目经理或项目负责人或技术负责人),且单个合同总金额不少于1800万元,得2分,满分2分。
注:1.投标人应按下列规定提供上述人员的业绩证明资料:
(1)合同;
(2)供货安装完毕并验收合格的相关证明文件(如验收证书或买方开具的证明等);
2.业绩合同可提供包含甲乙方、项目名称、合同总金额、合同签订时间、合同供货范围、合同签字盖章页等关键内容的关键页的扫描件;
3.以上涉及到的材料扫描件信息应完整或能充分反映评审因素。如均未能明确反映出招标文件所要求的内容的(如验收时间、合同总金额、项目经理(项目负责人)或技术负责人姓名等),应另附买方(或合同甲方)出具的证明资料予以明确说明。
4.上述业绩可与投标人业绩可重复得分。
5.公共建筑是指办公建筑(包括写字楼、政府部门办公室),商业建筑(如商场、金融建筑),旅游建筑(如酒店、娱乐场所),科教文卫建筑(包括文化.教育、科研、医疗、卫生、体育建筑),通信建筑(如邮电、通讯、数据中心、广播用房),交通运输类建筑(如机场、高铁站、火车站、汽车站、冷藏库),工业园区以及其他(如派出所、仓库、拘留所)。
|
||
| 投标人荣誉或奖项
|
6分
|
1.自2017年 1 月 1 日以来(以颁奖时间为准),投标人参建的工程[该工程中的智能化项目(或工程)由投标人承建]或承建的智能化工程,获得建设(行政)主管部门或国内依法登记注册的协会(学会)颁发的省级及以上奖项【如:安徽省“黄山杯”(安徽省外奖项须等同于“黄山杯”)或“优质工程奖”或“鲁班奖”或“工程质量奖”】,得2分,此项满分2分;
注:投标文件中提供的荣誉奖项证明资料应符合下列要求,否则不予认可。
(1)奖项或荣誉以行政主管部门或在国内依法登记注册的行业协会(或学会)颁发的奖项、荣誉为准。投标文件中提供的奖项或荣誉证明资料应符合下列要求,否则不予认可:
①奖项或荣誉须提供颁奖单位的颁奖文件(颁奖文件不含荣誉证书、奖杯、奖牌、奖状)或颁奖单位官网文件的截图;
②“国内依法登记注册”以中国社会组织政务服务平台中“全国社会组织信用信息公示平台”查询结果为准。针对国内依法登记注册的行业协会(或学会)颁发的奖项或荣誉,投标文件中须提供提供该协会在中国社会组织政务服务平台中“全国社会组织信用信息公示平台”查询结果截图。
③民政部公布的“离岸社团”、“山寨社团”或中国社会组织政务服务平台中“全国社会组织信用信息公示平台”公示的“涉嫌非法社会组织”颁发的荣誉、奖励均无效。
(3)提供获奖项目合同扫描件。
(4)以上证明材料须能体现获奖单位名称,如无法体现,须另附颁奖单位或获奖项目业主(或合同甲方)单位出具的证明材料予以证明,并经评标委员会认可,否则不得分。
2.投标人获得省级及以上认定企业技术中心证书,得2分,此项满分2分。
注:投标文件中提供证书扫描件。
3.投标人获得省级及以上的相关行政部门颁发的技术创新示范企业或省级及以上的相关行政部门颁发的高新技术企业的得2分,此项满分2分。
注:投标文件中提供证书扫描件。
|
||
| 免费质保期
|
6分
|
在满足招标文件要求的贰年免费质保期的基础上,投标人每承诺增加1年免费质保期,得2分,满分6分(不足1年不得分)。
注:投标文件中提供质保期承诺。
|
||
| 2.2.3(2)
|
技术评分标准
|
施工组织
设计
|
8 分
|
评委对投标人提供的施工组织设计(包括质量管理体系 与措施;安全、文明施工、成品保护管理体系与措施; 施工进度计划;劳动力安排、物资供应计划;与总包及各专业承包单位配合的措施等)进行综合打分。
优秀的,得6<F≤8分;良好的,得 3<F≤6分; 一般的,得 0<F≤3 分,未提供的不得分。
|
| 品牌评审
|
6 分
|
评委根据所投产品品牌市场占有率、品牌档次、以及投标产品响应招 标情况进行综合打分。
优秀的,得 4<F≤6 分;良好的,得 2<F≤4 分;
一般的,得 1<F≤2 分,未提供的不得分。
注:投标文件中提供所投核心产品综合情况的相关证明材料,供评委进行评审,证明材料包括品牌介绍、市场案例、产品彩页、官网截图等,未提供任何证明材料导致无法评审的,相应项不得分。
|
||
| 项目重难点、
合理化建议
|
8 分
|
投标人提供项目重难点、合理化建议内容须详细全面,对技术重难点进行分析,并提出合理、切实可行的合理 化建议,由评标委员会进行综合评分。
优秀的,得6<F≤8分;良好的,得 3<F≤6分; 一般的,得 0<F≤3 分,未提供的不得分。
|
||
| 总分包配合方案
|
4分
|
投标人提供总分包配合方案,内容须详细全面,中标后为招标人提供的其他技术服务支持。由评标委员会进行综合评分。
优秀的,得3<F≤4分;良好的,得1.5<F≤3分;一般的,得0<F≤1.5分,未提供的不得分。
|
||
| 后期维保
方案
|
8 分
|
投标人投标文件中提供的维保方案要详细,能够在承诺 的时间内按期交货,在产品运行、技术保障、故障响应 及处理方面等有较好的应急预案和质量保证措施,方案 具有针对性,对项目核心设备须作出维保说明,由评委进行综合评分。
优秀的,得6<F≤8分;良好的,得 3<F≤6分; 一般的,得 0<F≤3 分,未提供的不得分。
|
||
| 2.2.3(3)
|
投标报价评分标准
|
评标价
|
30分
|
(1)评标价的偏差率计算
偏差率=100%×(投标人评标价-评标基准价)/评标基准价
偏差率保留两位小数(小数点后第三位“四舍五入”),即为*.**%。
(2)评标价得分计算
①当投标人评标价>评标基准价,评标价得分=F-偏差率*100*E1
②当投标人评标价≤评标基准价,评标价得分=F+偏差率*100*E2
其中:F=30。E1=0.5;E2=0.3。
当评标价得分为负时,均按0分计算。评标价得分保留小数点后两位,小数点后三位“四舍五入”。
|
注:此补疑视同招标文件的组成部分,与招标文件具有同等法律效力。
招标人名称:合肥工投高新科创投资发展有限公司
地址:合肥高新区创新大道与柏堰湾路交口东南角
联系人:俞工
联系方式:0551-65679205
招标代理:安徽公共资源交易集团项目管理有限公司
地 址:合肥市滨湖新区南京路2588 号(徽州大道与南京路交口)六楼
联系人:张工
联系方式:0551-66223929、66223831
2022年7月20日
三、附件
答疑发布日期:2022年07月20日